Specializing in the production of insulation products

FZW32-40.5 Vacuum Load Break Switch 40.5kV 630A – Outdoor High Voltage Disconnect 10000 Cycles 1000m

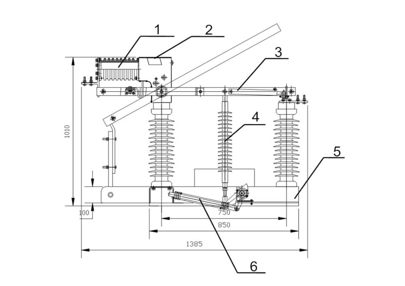
Description:

FZW32-40.5 Vacuum Load Break Switch: 40.5kV 630A outdoor high voltage disconnect, 10000 mechanical cycles, 1250kVA transformer breaking, 1000m altitude, -25°C to +40°C, IV level pollution.

Applications:

Advanced FZW32-40.5 Vacuum Load Break Switch Series: Premium outdoor AC high voltage disconnect vacuum load break switch designed for rated voltage 40.5kV, rated frequency 50Hz distribution systems, combining domestic mature load break switch production experience with overseas advanced technology, delivering 630A rated current, 630A active load breaking, 630A closed loop breaking, 10A cable charging breaking, 1250kVA no-load transformer breaking capacity, 20kA/4s short-time withstand, 50kA peak withstand, 50kA short-circuit closing, ≤95μΩ main loop resistance, 10000 mechanical life cycles, ≤15ms three-phase opening/closing asynchronism, 420±42N contact pressure, ≥360mm contact clearance.

High Voltage and Extreme Environment Ready: FZW32-40.5 incorporates motor operation (≌220V, ≤200W), ≤300Nm peak operating torque, operating at -25°C to +40°C (daily temperature ≤32K), altitudes ≤1000m, wind pressure ≤700Pa (34m/s), IV level air pollution (GB5582), earthquake intensity ≤8, providing reliable vacuum load break switching solution with high voltage disconnect for outdoor distribution systems.

Specifications

FZW32-40.5 Vacuum Load Break Switch 40.5kV 630A - Outdoor High Voltage Disconnect 10000 Cycles 1000m

FZW32-40.5 Vacuum Load Break Switch 40.5kV 630A - Outdoor High Voltage Disconnect 10000 Cycles 1000m

Features

FZW32-40.5 Vacuum Load Break Switch Specifications FZW32-40.5 Unit
Model Number FZW32-40.5
Alternative Voltage 36-40kV
Brand Bepto Insulation Systems
Product Type Outdoor AC High Voltage Disconnect Vacuum Load Break Switch
Core Technology Domestic Mature Production Experience + Overseas Advanced Technology
Rated Voltage 40.5 kV
Rated Current 630 A
Rated Frequency 50 Hz
Rated Peak Withstand Current 50 kA
Rated Short-Time Withstand Current 20 kA
Rated Short-Time Withstand Current Duration 4 s
Rated Active Load Breaking Current 630 A
Rated Closed Loop Breaking Current 630 A
Rated Cable Charging Breaking Current 10 A
5% Rated Active Load Breaking Current 31.5 A
Rated Breaking Capacity of No-Load Transformer 1250 kVA
Rated Short-Circuit Closing Current 50 kA
Major Loop Resistance ≤95 μΩ
1min Power Frequency Withstand Voltage (Dry Test, Pole-to-Pole/Earth) 95 kV
1min Power Frequency Withstand Voltage (Dry Test, Isolating Fracture) 115 kV
1min Power Frequency Withstand Voltage (Wet Test, Pole-to-Pole/Earth) 85 kV
Lightning Impulse Withstand Voltage (Pole-to-Pole/Earth, Peak) 185 kV
Lightning Impulse Withstand Voltage (Isolating Fracture, Peak) 215 kV
Mechanical Life 10000 cycles
Three-Phase Opening/Closing Asynchronism ≤15 ms
Motor Voltage ≌220 V
Motor Power ≤200 W
Contact Knife Breaking Position Deviation ≤5 mm
Main Contact Knife Pressure 420±42 N
Clearance Between Contact Knives ≥360 mm
Rated Peak Operating Torque ≤300 Nm
Ambient Air Temperature -25 to +40 °C
Daily Temperature Difference ≤32 K
Altitude ≤1000 m
Wind Pressure ≤700 (Wind Speed 34m/s) Pa
Air Pollution Degree IV Level (GB5582 4.1)
Seismic Intensity ≤8
Key Advantages Domestic Mature Production + Overseas Advanced Technology, 10000 Mechanical Cycles, High Voltage Disconnect, 1250kVA Transformer Breaking, Motor Operation, IV Level Pollution, 1000m Altitude

Let The World Know About Bepto

Bepto is a leading Chinese company in electrical insulation, focused on developing advanced solutions for future power systems. We support transmission and distribution safety and growth, with long-term partners including State Grid, ABB, Schneider, Siemens, and GE. Our services reach clients in over 22 countries.

Application

ANYTHING YOU COULDN’T FIND?
Talk With Our Sales

Bepto focuses on the global market and provides our clients with products suitable for the local market:

SEND US AN EMAIL
Contact Us

Unwavering in our dedication to customers and delivering cutting-edge innovations,Bepto stands as your steadfast ally on the journey ahead.

Form Contact 2
Bepto Logo red
Get More Benefits Since Submit The Info Form
Form Contact